Menu Indicatore di Livello - Costruzioni Meccaniche Lupi S.r.l.

 FOR SAFETY AND ENVIRONMENTAL PROTECTIONACCESSORIES FOR STORAGE TANK 

COSTRUZIONI MECCANICHE LUPI S.r.l.  

Go to content

Main menu:

Level Indicators

Mod.37 : is a level indicator which sheave housing is provided with a liquid head that at complete filling keeps internal pressure at 30 mbarg .
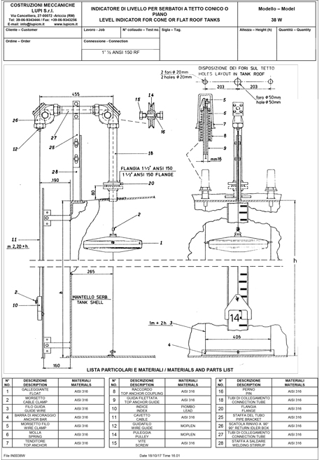
Mod.38 : suitable for atmospheric tanks storing no potentially explosive liquids .
Mod.39 : design suitable for floating roof tanks .
Mod.40 : is a level indicator which sheave housing is provided with a liquid head that at complete filling keeps internal pressure at 75 mbarg .
Mod.41 : is a level indicator that keeps internal pressure up to 0,49 barg without liquid head .
Not suitable for blanketed tanks as continuous nitrogen leakage would occur .
Mod.67 : design suitable for open roof tanks .

Level indicator Mod. 37 B
Level indicator Mod. 38 B
Level indicator Mod. 38 W
Level indicator Mod. 39 B
Level indicator Mod. 40 B
Level indicator Mod. 41
Level indicator Mod. 67 B
Indicating Scale Guide
Metric Indicating Scale Guide Lamcolor
Costruzioni Meccaniche Lupi S.r.l.
Operating and Administrative Headquarters
Via Cancelliera n. 27 00072 Ariccia (Roma) Italia
tel. +39.069343444
fax +39.069343256
Back to content | Back to main menu